BLACK CLAWSON #23264

Sold
BLACK CLAWSON #23264
Available quantity:1
Description
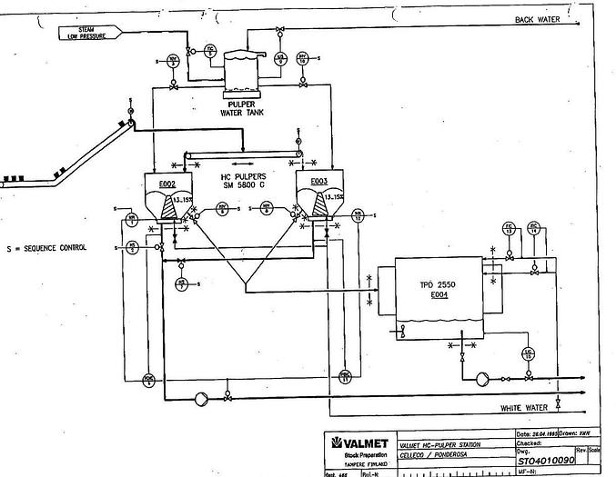
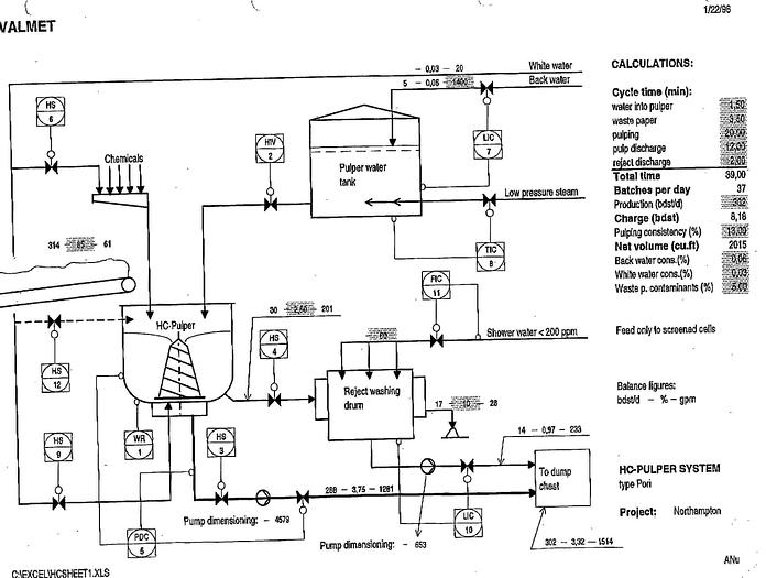
Pulper 19'. Design Production: 335 Adst/d, Maximum Production: 403 Adst/d, Raw Material, Recycled Paper; Mixed Office Waste, Csf 300-400 Ml, Ash Content-12...15%. Consistency: 12-15%
Specifications
| Manufacturer | VALMET |
| Model | SM 5800 G |
| Condition | Used |
| Stock Number | 23264 |
| Size | 19' |


